- 07.07.2007, 13:39
#157947
Hi ihr Unimogler 
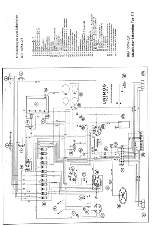
Das ist hier mein erster beitrag und ich wollt mal Fragen ob jemand von euch mir die kopie vom Schaltplan des 411 hat weil ich besitze einen was mit 20 jahren cool ist meiner meinung nach aber der kabelbaum ist marode deshalb würde ich den gerne neu machen besitze aber kein werkstattbuch was ein nachteil ist was ich schon aus dem forum entnommen habe ich wäre euch sehr dankbar
cu
Georg
Das ist hier mein erster beitrag und ich wollt mal Fragen ob jemand von euch mir die kopie vom Schaltplan des 411 hat weil ich besitze einen was mit 20 jahren cool ist meiner meinung nach aber der kabelbaum ist marode deshalb würde ich den gerne neu machen besitze aber kein werkstattbuch was ein nachteil ist was ich schon aus dem forum entnommen habe ich wäre euch sehr dankbar
cu
Georg



