Herzlich willkommen

Herzlich willkommen auf der Unimog-Community-Website. Seit 1999 treffen sich hier die Mercedes-Benz Unimog- und MBtrac-Enthusiasten zum Meinungsaustausch und Fachsimpeln.

Spezial-Forum zur Unimog-Baureihe U 404 S.

Moderatoren: stephan, krahola

#235820
Hallo Gemeinde,

hab mich jetzt durch die Warnblink- Threads gefressen, aber leider kein Beispiel für mein Problem gefunden.

Blinker funktioniert bei mir tadellos, der Warnblinker allerdings nur ca. 10 Sekunden... :roll:

Problem ist folgendes;

Schalte ich den Warnblinker ein, blinken alle 4 Leuchten gleichzeitig, nach 10 Sekunden werden die hineren beiden langsamer als die vorderen, fallen aus und dann blinken sie ab und an mal kurz auf, oder einfach gar nicht mehr, während die vorderen beiden ganz normal weiterblinken.

Bevor dieses Problem auftrat fiel manchmal nur eine Seite hinten mal aus.

Dachte vielleicht an einen Wackler im hinteren Verteiler der am Rahmen unter dem Pumpenstand sitzt, doch nach einsrühen mit Kontaktspray, lösen und neu anschrauben der Verdrahtungen, blieb das Problem bestehen.
Bremslicht funtioniert auch tadellos.

Gehe ich da recht in der Annahme, das der Warnblinkschalter defekt ist?

Oder ist es das Zylindrische Relais, was vielleicht alle 4 Leuchten nicht mehr zusammen packt, sondern nur noch 2 auf einmal?

Gruß Markus
#235866
Hallo Markus,
da Du kein Fahrzeug angegeben hast, der Artikel nun im 404 Fred steht gehe ich mal vom 404 aus. Da weiß ich aus einem anderen Fred, dass die Warnblinkfunktion äußerst kompliziert bei diesem Fahrzeug aufgebaut ist. Was mich bei Deinem Problem wundert, ist, dass im Fehlerfall die vorderen Leuchten nicht schneller blinken, da ja die angesprochenen runden Blinkrelais Hitzdrahtblinkgeber sind und somit lastabhängig ihre Frequenz einstellen. Ich würde den Fehler im Warnblinkschalter suchen, da hier die Aufteilung gemacht wird zwischen vorn und hinten wegen dem Bremslicht bzw Zeikammerleuchte!
Viel Erfolg
Thomas
#235940
Hallo Thomas,

da es ja im 404 Fred steht, geh ruhig davon aus... es ist ein 404 TLF :D

Da hatte ich bei meinem ersten 404 schon ziemliche Probleme mit der Verdrahtung, als da nämlich gar nix mehr ging und ich dann einen neuen Schalter U N D ein neues Warnblink bzw. Warnblink-Blink-Relais einbauen wollte...



Hallo Justus,

Beides trifft zu... 2 Kammerleuchten sind noch original und Blinker, sowie Bremslicht funktionieren ohne Probleme...[/b]
#236026
Hallo Markus,

Die Verbindung zwischen Blinkstromkreis rechts und Blinkstromkreis links
wird im Warnblinkgeber hergestellt. Bei einem TLF kann es je nach Baujahr und Verdrahtungsstand ein elektronischer oder ein mechanischer Warnblinkgeber sein. Die Klemmenbezeichnungen sind beim mech. und elektr. Blinkgeber gleich.

Vermutlich auch noch zusätzlich gekoppelt mit dem
Warnschalter, der die Einsatz- Signalanlage (Blaulicht) einschaltet. Der Schaltet nur die Leitung 31b und C1(Warnlicht) nach Masse.

Kannst du den Spannungsunterschied zwischen Vorne und Hinten messen.
Wenn Blinken und Bremsen sonst funktioniert würde ich den Warnblinkgeber verdächtigen und an dessen Ausgangsklemmen
"R" und "L" mal nachmessen. Weiterhin können die Klemmen im
Klemmblock vorne (auf dem Fußkasten) korrodiert sein. Erkennbar an je
3 Leitungen 1,5sw/gn für Rechts und 3 Leitungen 1,5sw/ws für Links.

Wie schaltest du das Warnblinken ein? Über den Warnschalter oder mit
dem roten Zugknopf am Wanblinkgeber?

Beste Grüße
Klaus
#236090
Hallo Markus,

Okay, messen kannst Du notfalls auch mit einer einfachen Birne 24V/21W wie für Blinker oder Bremslicht.
Lass die Blinkerei blinken, bis es hinten ausgeht. (Fehler ist DA!)

Dann nimmst du eine Birne mit zwei Leitungen dran ,die eine Leitung an
Masse und die andere hältst Du an den Verteilerblock vorne einmal an
der Verteilung für RECHTS und einmal an der Verteilung für LINKS.
(sw/gn bzw. sw/ws siehe oben)

Durch diese provisorische Messmethode ersetzt Du praktisch die jeweilige
HINTEN- Lampe. Also zwei Messungen machen. Einmal Birne zwischen der RECHTS Klemme und Masse und bei der zweiten Messung Birne zwischen
der LINKS- Klemme und Masse.

Wenn die Birne im richtigen Takt mitblinkt, liegt der Fehler weiter nach hinten.
Wenn die Birne nicht richtig mitblinkt, ist er weiter Richtung Schalter zu suchen.

Viel Glück!

Beste Grüsse aus Viersen

Klaus
#236340
So,

hab jetzt mal durchgemessen und ne Beleuchtungsprobe durchgeführt.

Bei normalem Blinkbetrieb funktioniert hinten wie vorne auch das Bremslicht bleibt stehen und die jeweilige Seite blinkt.

Bei alleinigem Warnblinklicht fallen nach 10 Sekunden beide hintere Blinker aus, ebenfalls betroffen dann auch die Bremslichter (wobei ich nicht weiß, ob die vom Warnblinker unterdrückt werden, beim Blinker unterdrückt ja die Bremse den Blinker)

Bei Warnblinker mit eingeschaltetem Blinker fällt nach 10 Sekunden dann nur die hintere Seite aus, bei der nicht die Blinkrichtung aktiviert ist, schaltet man den Blinker auf die andere Seite, ist es umgekehrt.

Beim Messen ist der Fehler schon ab der vorderen Verteilung ersichtlich...

An Relais habe ich einen großen Zylinder und der Warnblinkschalter klackt im Takt .

Hab noch einen weiteres Relais gefunden, allerdings im dunklen nicht feststellen können, ob der zum Blinkkreis gehört.
Dateianhänge:
großes Relais
großes Relais
IMG_0005.jpg (52.34 KiB) 3103 mal betrachtet
unbekanntes kleineres Relais
unbekanntes kleineres Relais
IMG_0008.jpg (57.5 KiB) 3103 mal betrachtet
Warnblinkschalter/Relais
Warnblinkschalter/Relais
IMG_0010.jpg (53.73 KiB) 3103 mal betrachtet
#236554
Hallo Markus,

Ich versuche mal, ein wenig Licht ins Dunkel zu bringen.

Bei normalem Blinkbetrieb funktioniert hinten wie vorne auch das Bremslicht bleibt stehen und die jeweilige Seite blinkt. Bei alleinigem Warnblinklicht fallen nach 10 Sekunden beide hintere Blinker aus, ebenfalls betroffen dann auch die Bremslichter (wobei ich nicht weiß, ob die vom Warnblinker unterdrückt werden, beim Blinker unterdrückt ja die Bremse den Blinker)

Blinker unterdrückt Bremse!!!

Bei Warnblinker mit eingeschaltetem Blinker fällt nach 10 Sekunden dann nur die hintere Seite aus, bei der nicht die Blinkrichtung aktiviert ist, schaltet man den Blinker auf die andere Seite, ist es umgekehrt.
Das bedeutet, dass der Fehler nur in dem Stromkreis auftritt, der dann seinen Saft vom Warnblinkschalter erhält!!!!

Beim Messen ist der Fehler schon ab der vorderen Verteilung ersichtlich...

Also liegt der Fehler vorne in der Verdrahtung rund um den Blinkgeber!!!

An Relais habe ich einen großen Zylinder und der Warnblinkschalter klackt im Takt .

Das Blinkrelais ist das große runde IMG-0005.jpg. Das erkennt man an der Aufschrift Hella 2/3x20W. Also ist es ein Blinkrelais für Solo- (2) oder Anhängerblinkbetrieb (3) Birnen je 20W. Wieviel Watt haben deine Birnen?


Das mit den Schraubanschlüssen IMG_0008.JPG könnte das Wechselrelais sein. Es könnte aber auch ein altes Warnblinkrelais sein. Um das zu klären
müsste man mehr von der Verdrahtung sehen.

Hab noch einen weiteres Relais gefunden, allerdings im dunklen nicht feststellen können, ob der zum Blinkkreis gehört.

Der Warnblinkschalter sieht bei meinem Mog anders aus. Auch kann ich
mit den Adernfarben der Leitungen nicht viel anfangen. Die roten Crimp-
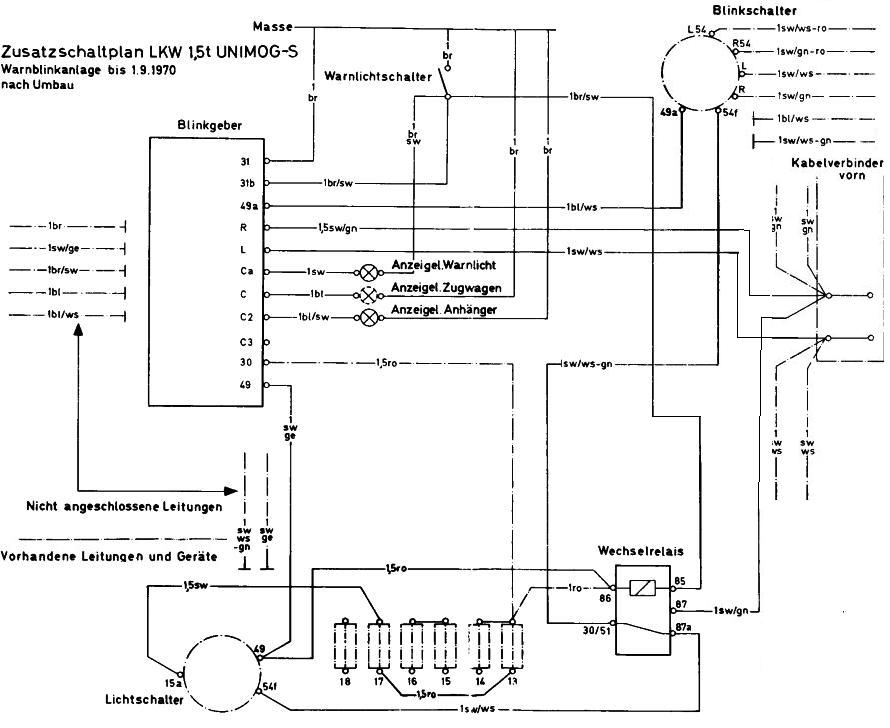
Stecker lassen den Schluss zu, dass es nachgerüstet oder nachverdrahtet wurde. (Okay, das werden sie immer) Den Verdrahtungsplan vom Bund
füge ich als Bild bei. Da müsstest du mal die tatsächliche Verdrahtung
mit vergleichen.

Was macht das dritte Relais beim blinken? Kannst du mal die Verdrahtung kontrollieren, ob es Saft von Blinkgeber bekommt und dann nach etwas 10 sek. abschaltet.

So ganz kann ich mir noch keinen Reim darauf machen. Hat die Feuerwehr die Autos anders verdrahtet, als der Bund? Kann sein.

Gruß
Klaus
(Der das Bild nochmal editiert und kleiner macht)
#236562
Ok, werd ich morgen mal machen, auch die Watt der Birnen mal nachkontrolliern, die weiß ich grad selbst nicht.

Die Verdrahtung vom Warnblinkschalter werd ich morgen auch mal komplett verfolgen, leider muß ich auch alle anderen Drähte erst mal reinigen, denn die sind so schwarz, da kann man keine Farben mehr erkennen.

Ob die Zivilschutzfahrzeuge anders verdrahtet sind als die BW kann ich Dir leider nicht sagen, denke aber eher sie sind wohl gleich mit dem ein oder anderen Zusatz.

Danke Dir schon mal im vorab für Deine Mühe.

Gruß

Markus
#236772
Vollzugsmeldung:

Warnblinker funktioniert wieder.

Nach den tollen Tipps und der Vermessung der Abgänge war das Problem ja schon eingegrenzt. Heut hab ich dann mal den Warnblink-Kombischalter (Schalter mit integriertem Relais) ausgebaut und auseinander genommen,
frei nach dem Motto, kaputt ist es ja schon, also egal.

Dabei habe ich festgestellt, das die Schaltkontakte im inneren wohl nicht mehr ganz Kontakt hatten, da das Schalt/Schiebeelement sich etwas von der Platte abgehoben hatte.
Habe dann einfach mal mit ner Spitzzange die Halterungen der Kontakte auf der Schiebeplatte korrigiert und nach dem Einbau funktionierte der Schalter wieder tadellos.

Also nochmal vielen Dank für die kompetente Hilfe, den Schaltplan usw.

Gruß

Markus

Hallo liebe Community, zu obigem Thema habe einige[…]

Anhängekupplung 411.119

Vielen Dank Freunde, Ich warte mal bis der Shop a[…]

Hallo zusammen! Die Oelpumpe des M130 ist groesser[…]

Der Halter passt für die Bundeswehr Verbandk&[…]